B24 AIRCRAFT RADIO SYSTEMS

Many collectors have never seen their 'Boatanchors' in their original habitat.  I have taken the liberty of scanning some pertinent sections from the B24 Liberator - Radio Systems Manual dated 1943 to illustrate just one of many environments. All photos are full size, JPG format.

B24D Radio Fitting (Listing - Text)
BC 221-D Frequency Meter
BC 221/SCR211 Frequency Meter Calibration  Method
BC 348 Liason Receiver
BC 375 Liason Transmitter
Cockpit Radio Controls
Command Radio System
Command Radios Over the Center Wing Section
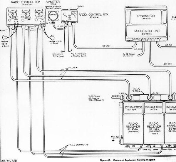
Command Set Cordage Diagram
Interphone System
Liason Radio System
Radio Compass and Marker Beacon System
Radio Compass Installation
 

Return to Home Page